Mopar owner's club
Le site du club des amateurs de Dodge, Chrysler, Plymouth, DeSoto, Imperial, AMC, Jeep
     
Nous sommes le Sam Oct 25, 2025 8:49 pm

Heures au format UTC + 1 heure




Poster un nouveau sujet Répondre au sujet  [ 729 messages ]  Aller à la page Précédente  1 ... 6, 7, 8, 9, 10, 11, 12 ... 49  Suivante
Auteur Message
 Sujet du message: Re: Dodge Challenger 72'
MessagePosté: Sam Oct 22, 2016 5:52 pm 
Hors ligne
Mopar addict confirmé
Mopar addict confirmé
Avatar de l’utilisateur

Enregistré le: Mar Sep 27, 2016 4:32 pm
Messages: 1294
Localisation: Corse
Merci pour ta réponse. :wink:
Y'avait effectivement pas d'étincelles sur toute les bougies en tout cas au début avant de tout changer , après je sais plus , j'ai un doute maintenant... Je vérifierais sa demain matin.
Et est-ce qu'éventuellement sa pourrait déconner à cause de ce module d'allumage ?!
PS: Je suis une bille en élec' !!!!!! :(

_________________
Dodge Challenger 72'


Haut
 Profil  
Répondre en citant le message  
 Sujet du message: Re: Dodge Challenger 72'
MessagePosté: Sam Oct 22, 2016 6:39 pm 
Hors ligne
Vice-Président
Vice-Président
Avatar de l’utilisateur

Enregistré le: Dim Fév 09, 2014 8:54 am
Messages: 2259
Localisation: Plein Centre
T’inquiète t'es pas le seul :whistle:

A+ 8) et en plus ça pique cette merde :mrgreen:

_________________
ImageImage Image


Haut
 Profil  
Répondre en citant le message  
 Sujet du message: Re: Dodge Challenger 72'
MessagePosté: Sam Oct 22, 2016 6:52 pm 
Hors ligne
Mopar addict confirmé
Mopar addict confirmé
Avatar de l’utilisateur

Enregistré le: Mar Sep 27, 2016 4:32 pm
Messages: 1294
Localisation: Corse
Gaphi a écrit:
T’inquiète t'es pas le seul :whistle:

A+ 8) et en plus ça pique cette merde :mrgreen:


:laughing-rolling:

_________________
Dodge Challenger 72'


Haut
 Profil  
Répondre en citant le message  
 Sujet du message: Re: Dodge Challenger 72'
MessagePosté: Sam Oct 22, 2016 7:11 pm 
Hors ligne
Mopar addict confirmé
Mopar addict confirmé
Avatar de l’utilisateur

Enregistré le: Sam Juil 10, 2010 2:39 pm
Messages: 1187
oui ca peut etre ton boitier d'allumage mais bon ca peut etre ta bobine, ton pick up coil, un fil...
trouve le schema electrique de l'allumage c'est assez simple tu controles les continuités et les alim


Haut
 Profil  
Répondre en citant le message  
 Sujet du message: Re: Dodge Challenger 72'
MessagePosté: Sam Oct 22, 2016 8:11 pm 
Hors ligne
Mopar addict confirmé
Mopar addict confirmé
Avatar de l’utilisateur

Enregistré le: Mar Sep 27, 2016 4:32 pm
Messages: 1294
Localisation: Corse
La bobine d'allumage , la resistance d'enpierement , les files de bougies , les 8 bougies , la tête de delco sont neufs , j'ai tout changer cette après midi... Sauf le doigt d'allumage dans le delco... Je l'ai commander je devrais le recevoir dans une semaine...
Je demonterais le boitier d'allumage demain , je le testerais et je verrai bien s'il marche ou pas...
En tout cas merci pour vos réponses. :handgestures-thumbupright:

_________________
Dodge Challenger 72'


Haut
 Profil  
Répondre en citant le message  
 Sujet du message: Re: Dodge Challenger 72'
MessagePosté: Sam Oct 22, 2016 8:46 pm 
Hors ligne
Mopar addict confirmé
Mopar addict confirmé
Avatar de l’utilisateur

Enregistré le: Sam Juil 10, 2010 2:39 pm
Messages: 1187
jeu dans ton rotor d'allumage? ecartement entre pick up coil et rotor?


Haut
 Profil  
Répondre en citant le message  
 Sujet du message: Re: Dodge Challenger 72'
MessagePosté: Sam Oct 22, 2016 8:57 pm 
Hors ligne
Mopar addict confirmé
Mopar addict confirmé
Avatar de l’utilisateur

Enregistré le: Mar Sep 27, 2016 4:32 pm
Messages: 1294
Localisation: Corse
Bonne question !? Je ne pense pas mais je suis sur de plus rien maintenant... !? :think: :doh:

_________________
Dodge Challenger 72'


Haut
 Profil  
Répondre en citant le message  
 Sujet du message: Re: Dodge Challenger 72'
MessagePosté: Dim Oct 23, 2016 2:03 pm 
Hors ligne
Mopar addict confirmé
Mopar addict confirmé
Avatar de l’utilisateur

Enregistré le: Mar Sep 27, 2016 4:32 pm
Messages: 1294
Localisation: Corse
...Bon ben verdict... y'a pas d'étincelles aux bougies... donc c'est bien l'allumage qui déconne. :doh:
Donc j'attend de recevoir mon doigt d'allumage et je verrais bien ce que sa donne...
Ce matin un coup de clé à froid , elle a démarrée une seconde et c'est coupée , pis plus moyen de la faire repartir... :confusion-helpsign:
A part le doigt d'allumage et le module d'allumage toute est neuf... J'ai tout changer hier. :think:
J'espère que sa ce réglera avec le doigt d'allumage... :pray:

_________________
Dodge Challenger 72'


Haut
 Profil  
Répondre en citant le message  
 Sujet du message: Re: Dodge Challenger 72'
MessagePosté: Dim Oct 23, 2016 2:19 pm 
Hors ligne
Mopar interested
Mopar interested

Enregistré le: Mer Sep 14, 2016 3:52 pm
Messages: 81
Localisation: Lyon
A un doigt du bonheur ;-)

_________________
I have a dream


Haut
 Profil  
Répondre en citant le message  
 Sujet du message: Re: Dodge Challenger 72'
MessagePosté: Dim Oct 23, 2016 2:57 pm 
Hors ligne
Mopar addict confirmé
Mopar addict confirmé
Avatar de l’utilisateur

Enregistré le: Mar Sep 27, 2016 4:32 pm
Messages: 1294
Localisation: Corse
Swinger4 a écrit:
A un doigt du bonheur ;-)


:laughing-rolling:
Espérons... :pray:

_________________
Dodge Challenger 72'


Haut
 Profil  
Répondre en citant le message  
 Sujet du message: Re: Dodge Challenger 72'
MessagePosté: Dim Oct 23, 2016 5:22 pm 
Hors ligne
Mopar fan confirmé
Mopar fan confirmé

Enregistré le: Jeu Aoû 25, 2016 6:20 pm
Messages: 368
Et bien, elle te fait des petits caprices... C'est bien chiant les pannes électriques.

J espère que tu vas solutionner ce souci.

_________________
Challenger!!!


Haut
 Profil  
Répondre en citant le message  
 Sujet du message: Re: Dodge Challenger 72'
MessagePosté: Dim Oct 23, 2016 6:08 pm 
Hors ligne
Mopar addict confirmé
Mopar addict confirmé
Avatar de l’utilisateur

Enregistré le: Mar Sep 27, 2016 4:32 pm
Messages: 1294
Localisation: Corse
Desmo a écrit:
Et bien, elle te fait des petits caprices... C'est bien chiant les pannes électriques.

J espère que tu vas solutionner ce souci.


Oui c'est très chiant surtout si comme moi on y connaît strictement rien !!!!!! :shock:
Affaire a suivre... :pray:

_________________
Dodge Challenger 72'


Haut
 Profil  
Répondre en citant le message  
 Sujet du message: Re: Dodge Challenger 72'
MessagePosté: Dim Oct 23, 2016 6:55 pm 
Hors ligne
Mopar addict confirmé
Mopar addict confirmé
Avatar de l’utilisateur

Enregistré le: Sam Juil 10, 2010 2:39 pm
Messages: 1187
le schema electrique de nos allumages n'est pas compliqué


Haut
 Profil  
Répondre en citant le message  
 Sujet du message: Re: Dodge Challenger 72'
MessagePosté: Dim Oct 23, 2016 7:17 pm 
Hors ligne
Mopar fan confirmé
Mopar fan confirmé
Avatar de l’utilisateur

Enregistré le: Dim Mar 29, 2015 7:22 pm
Messages: 401
Localisation: Longpont sur Orge
Bonsoir,

Tu peux savoir si c'est le doigt d'allumage en essayant de démarrer et mettre en même temps ( il faut être deux) le fil haute tension qui vient de la bobine à un millimètre d'une partie metallique du moteur.

Si t'as de l'étincelle, le problème est dans la tête d'allumeur.
Si pas d'étincelle, alors c'est entre la bobine, le module ou le cablage.

A+

_________________
Plymouth Fury 1964 318 4 portes Hardtop. ex daily car: 67000km en 6 ans.
Plymouth Fury 1964 318 2 portes Hardtop new daily car....


Haut
 Profil  
Répondre en citant le message  
 Sujet du message: Re: Dodge Challenger 72'
MessagePosté: Dim Oct 23, 2016 7:18 pm 
Hors ligne
Mopar fan confirmé
Mopar fan confirmé

Enregistré le: Jeu Aoû 25, 2016 6:20 pm
Messages: 368
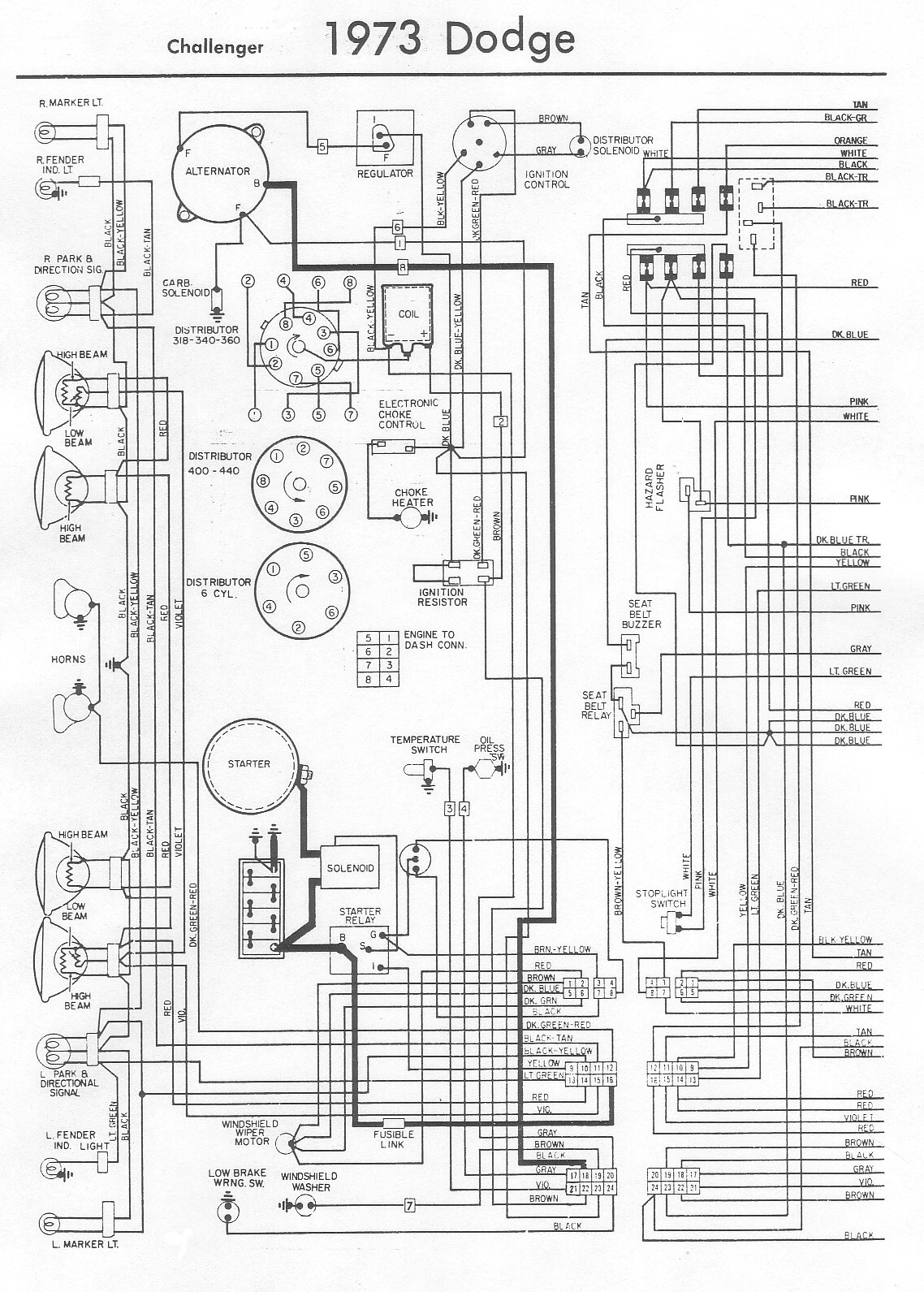
J'ai trouvé ca si tu veux check...

Je ne sais pas si il y a beaucoup de diff 72/73...


Fichiers joints:
73ChallengerB.JPG
73ChallengerB.JPG [ 557.43 Kio | Vu 2776 fois ]
73ChallengerA.JPG
73ChallengerA.JPG [ 571.1 Kio | Vu 2776 fois ]

_________________
Challenger!!!
Haut
 Profil  
Répondre en citant le message  
Afficher les messages postés depuis:  Trier par  
Poster un nouveau sujet Répondre au sujet  [ 729 messages ]  Aller à la page Précédente  1 ... 6, 7, 8, 9, 10, 11, 12 ... 49  Suivante

Heures au format UTC + 1 heure


Qui est en ligne

Utilisateurs parcourant ce forum : Aucun utilisateur enregistré et 8 invités


Vous ne pouvez pas poster de nouveaux sujets
Vous ne pouvez pas répondre aux sujets
Vous ne pouvez pas modifier vos messages
Vous ne pouvez pas supprimer vos messages
Vous ne pouvez pas joindre des fichiers

Rechercher:
Aller à:  
Développé par phpBB® Forum Software © phpBB Group
Traduit par phpBB-fr.com